- 海博华超小型扭矩传感器HCNJ-104
详细信息
品牌:海博华 型号:HCNJ-104 加工定制:是 Z轴量程:0±50N.m 产品介绍:
HCNJ-104超小型扭矩传感器是我公司在应变桥专用技术基础上研制开发的新产品,适用于各类要求体积小、转速高的扭矩测量场合。该产品输出5~15kHz频率信号或4~20mA电流信号,适合远距离传输。本产品尺寸小、使用安装简便、信号抗干扰能力强,是替代进口扭矩传感器的理想产品。
产品特点:1、体积小、重量轻、易于安装;
2、既可以测量静止扭矩,也可以测量旋转扭矩;
3、检测精度高、稳定性好、抗干扰性强;
4、不需反复调零即可连续测量正反转扭矩;
5、没有集流环等磨损件,可以高转速长时间运行;
6、应变弹性体强度大,可承受150%载荷;
7、抗干扰性强,可任意位置,任意方向安装;
8、传感器部分可脱离二次仪表独立使用,直接与测量板卡、PLC或DCS组成扭矩测量装置
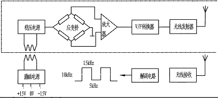
扭矩工作原理:

如上图所示,应变桥供电由设在传感器上的一组环形变压器,提供感应电压,经整流、稳压转换成高稳定性的直流电压。该电压既供给应变桥作为桥压,也供给其内部电路作为工作电压。应变桥检测的mV级扭矩信号被放大V级强信号,在经过V/F转换器变成正比的方波信号,并发射到外部的信号接受器上,在通过解调还原成与V/F转换出的方波同频率的数字信号,其相位差不大于1微妙,可以忽略不计。
转速工作原理:

码盘与旋转体集成一体,进行旋转。光电开关通过光电效应,做门电路处理,输出一个高低电平脉冲信号。脉冲信号比例于转速。实现了物理量转速到电信号的转化。
技术参数:

安装示意图及安装方法:

超小型扭矩传感器的安装方法:
1、该系列扭矩传感器无安装固定底座,需要用弹簧、拉绳或固定卡子将壳体固定,以避免壳体和信号输出导线随轴旋转。
2、其它安装、电气连接方法及注意事项按标准扭矩传感器进行,详见HCNJ-101扭矩传感器的安装方法。
接线定义:


产品搭配:1、可直接将扭矩频率信号传送给计算机或PLC进行处理。
2、可以配HN-201扭矩功率仪直接显示扭矩、转速、功率值,扭矩和转速两路变送4-20mA信号,带RS485通讯功能。
3、可以配XSY扭矩控制仪直接显示扭矩值,带上、下限两点报警,开关量信号(4-20mA/RS485可选)。
4、可配套F/I或F/V信号转换模块,可以将扭矩传感器原始的频率信号转换为标准的4-20mA电流或0-5V/0-10V/电压或RS485通讯等常用信号。
5、可选配我公司的M400数据采集软件,在电脑上采集数据,查看曲线,生成报表,存储、打印、回放等。

扭矩传感器的应用领域:
扭矩传感器可检测电动机、内燃机等旋转动力设备,输出扭矩及功率;
检测电动机、风力、泵、搅拌机、减速器、变速器、卷扬机、螺旋桨、钻探机械等设备的负载扭矩及输入功率;
检测各种机械加工中心、自动机床的工作过程中的扭矩;
检测各种旋转动力设备系统所传递的扭矩及效率;
检测扭矩的同时可以检测转速、轴动力;
可用于制造粘度计、电动、气动、液力扭力扳手;
用于教学设备 。
-












