- 海博华防爆扭矩传感器HCNJ-F101
详细信息
品牌:海博华 型号:HCNJ-F101 加工定制:是 精度:0.5% 产品介绍:
HCNJ-F101防爆扭矩传感器(转矩转速传感器)是在标准款扭矩传感器的基础上做防爆处理,防爆标志:Exd II BT4 Gb, 并已取得了防爆合格证。防爆扭矩传感器应用于石油、天然气、煤矿、化工、钻井机械、电机、柴油机、航空航天、船舶、化工等危险系数较高的需要防爆的场合。
产品特点:
1、扭矩传感器既可以测量静止扭矩,也可以测量旋转扭矩,给用户带来方便。2、检测精度高、稳定性好、抗干扰性强;
3、体积小、重量轻、易于安装;
4、不需反复调零即可连续测量正反转扭矩;
5、信号和供电均为非接触式方式传递,没有滑环和电刷等磨损件,可以高转速长时间运行;
6、应变弹性体强度大,可承受150%载荷;
7、抗干扰性强,可任意位置,任意方向安装;
8、传感器部分可脱离二次仪表独立使用,直接与测量板卡、PLC或DCS组成扭矩测量装置
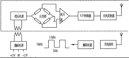
扭矩工作原理: 如上图所示,应变桥供电由设在传感器上的一组环形变压器,提供感应电压,经整流、稳压转换成高稳定性的直流电压。该电压既供给应变桥作为桥压,也供给其内部电路作为工作电压。应变桥检测的mV级扭矩信号被放大V级强信号,在经过V/F转换器变成正比的方波信号,并发射到外部的信号接受器上,在通过解调还原成与V/F转换出的方波同频率的数字信号,其相位差不大于1微妙,可以忽略不计。
转速工作原理: 码盘与旋转体集成一体,进行旋转。光电开关通过光电效应,做门电路处理,输出一个高低电平脉冲信号。脉冲信号比例于转速。实现了物理量转速到电信号的转化。
安装示意图及安装方法: (水平、垂直均可安装)
扭矩传感器的安装方法:1、测量传感器的轴径和中心高,待装。
2、使用两组联轴器或法兰,将扭矩传感器安装在动力设备与负载之间。
3、分别调整动力设备、负载、扭矩传感器的中心高和同轴度,要求小于0.01mm,然后将其固定,并紧固可靠,不允许有松动,使用小量程或高转速传感器时,要严格保证连接的中心高和同轴度,否则可能造成测量误差及传感器的损坏。
4、连接时可选用刚性或弹性联轴器,在震动较大或同轴度无法保证安装要求时(大于0.05mm,小于0.02mm),建议使用饶性、弹性或万向节联轴器;并在传感器底座与支撑架之间建议加10mm左右的橡胶垫以减轻传感器安装不同心造成的损坏。
5、动力源及负载设备必须固定牢固避免振动;传感器的支撑底座必须有一定的强度,以保证安装的稳定性,避免造成过大的震动,否则可能造成测量数据不稳定,影响测量精度。
6、联轴器应紧靠传感器两端的轴肩。传感器为精密测量仪器,安装使用中严禁撞击、敲打等剧烈冲击。
7、传感器使用时推荐采用水平安装,进行其它角度的安装时,请慎重。安装传感器不允许随过大的轴向和或弯矩,否则可能影响传感器的使用,甚至造成传感器的损坏。
产品搭配:1、可直接将扭矩频率信号传送给计算机或PLC进行处理。
2、可以配HN-201扭矩功率仪直接显示扭矩、转速、功率值,扭矩和转速两路变送4-20mA信号,带RS485通讯功能。
3、可以配XSY扭矩控制仪直接显示扭矩值,带上、下限两点报警,开关量信号(4-20mA/RS485可选)。
4、可配套F/I或F/V信号转换模块,可以将扭矩传感器原始的频率信号转换为标准的4-20mA电流或0-5V/0-10V/电压或RS485通讯等常用信号。
5、可选配我公司的M400数据采集软件,在电脑上采集数据,查看曲线,生成报表,存储、打印、回放等。

-
















